TECNOLOGIA DE FABRICAÇÃO DE AÇÚCAR E ÁLCOOL

Produção de Açúcar e Álcool

1 Cozimento de Açúcar

É o processo de cristalização do açúcar por evaporação de água dentro de um vaso de pressão desenhado para manipular materiais densos e viçosos.

2 Processo de Cristalização

É o processo de transferência de massa entre a solução açucarada e os cristais de sacarose, que acontece quando se excede o ponto crítico da foça de atração molecular e as moléculas mudam para o estado sólido na sua forma cristalina.

Curvas de Saturação das Soluções Açucaradas

3 Sobre-saturação

Numa solução açucarada, a cristalização acontece somente se a solução está sobre-saturada ( ou seja, a solução deve ter mais componentes sólidos que a água capaz de dissolver ditos componentes a determinada temperatura).

Zona Metaestável

É a região mais perto à curva de saturação, onde os cristais existentes na massa crescem sem que haja formação de novos cristais.

Se encontra entre as curvas de saturação 1.0 e 1.2.

É a região da curva onde se efetua a "semeadura" e o corredor em que deve ser mantido o cozimento.

Zona Intermediária

Nesta zona haverá formação de cristais somente em presença de outros cristais existentes. 

Os cristais pré-existentes e os novos crescem juntos.

Zona Lábil

Nesta zona haverá formação de novos cristais independente da presença ou não de cristais existentes.

Os cristais novos e os existentes crescem juntos.

 

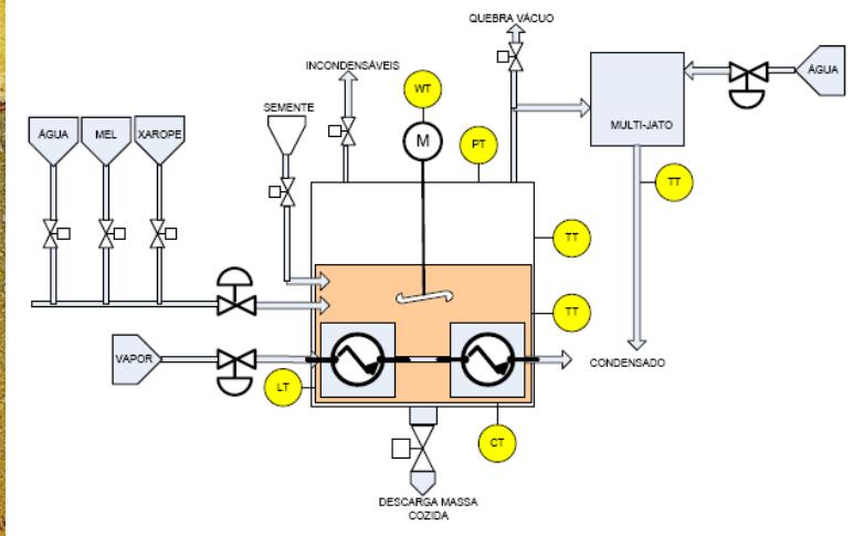
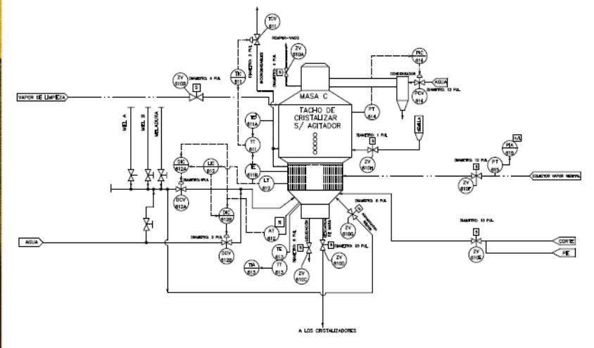
Tacho Contínuo Horizontal

Tacho Batelada Típico

Zona Metaestável

Toda a base de funcionamento de um bom controle automático de cozimento consiste em identificar e adotar o tipo certo de sensor de concentração / consistência.

Um bom cozimento é aquele que consegue que todos os cristais semeados no início da operação sejam recuperados no final, sem perder nem um cristal por fusão ou diluição e sem, que se forme nenhum novo cristal adicional por nucleação espontânea. Ou seja, o cozimento automático deve ser conduzido dentro de um estreito corredor chamado de Zona Metaestável. 

4 Tipos de Sensores

CONDUTIVIDADE / RESISTIVIDADE - ATRITO / ESFORÇO ELETROMECÂNICO - RADIOFREQUÊNCIA / MICROONDAS

Hugot escrevia, em 1962:

..."O trabalho do tacheiro é certamente o mais importante dos trabalhos da fábrica. Ainda que tende a ser mais e mais simplificado e de ser possível controle por instrumentos, o cozimento de açúcar é evidentemente uma questão de destreza".....

E a seguir recomenda o uso do "Cuitômetro" que basicamente, é um par de eletrodos que medem a condutividade da massa cosida.

5 Sondas

Sondas Consistência por Atrito

Sondas de Concentração de Radiofrequência

Sonda de Concentração de Microondas

Circulação em um Tacho de Batelada

6 Medições Pontos de Atuação

7 Modelo Matemático

Concentração para Semeadura

Formação de Grãos

Estratégia de Controle (1)

Estratégia de Controle (2)

Estratégia de Controle (3)