Desenho de Tubulações Industriais

Caldeireiro Básico

1 Desenho de Tubulações Industriais

INTRODUÇÃO

Esta apostila foi desenvolvida com o intuito de assistir aos alunos da disciplina Desenho de Instalações Industriais (carga horária total: 60h), atendendo ao curso de Graduação em Engenharia Química da Universidade Federal Fluminense.

2 DESENHOS DE PROJETO

2.1. Um breve histórico

O desenho faz parte do processo de representação do mundo que nos cerca desde os primórdios da civilização. Na Pré-História o homem registrava instintivamente através de pinturas rupestres em cavernas, animais, pessoas, a natureza, além de atividades como a caça e a pesca (ver figura 1.1). Ao longo do tempo percebeu-se a importância de se documentar determinadas experiências para a benesse de futuras gerações. O acúmulo de conhecimento por meio de representações gráficas aliado ao surgimento da escrita foi decisivo para o processo evolutivo humano. Atualmente todo processo de criação e elaboração de um projeto envolve no mínimo um desenho de esboço; todos avanços científicos e tecnológicos até hoje alcançados estão registrados na forma de desenhos técnicos.

A representação de objetos tridimensionais em superfícies bidimensionais por meio de desenhos geométricos sofreu mudança gradual através dos séculos. Os desenhistas aperfeiçoaram suas técnicas, desde as perspectivas imperfeitas do homem préhistórico, atravessando um período de desenhos altamente artísticos, até alcançarem os bem elaborados desenhos industriais. O desenho industrial moderno teve sua fundamentação teórica baseada na Geometria Descritiva, cujo alicerce foi o trabalho de Gaspard Monge que no século XVIII propôs o sistema de projeção ortogonal como solução de problemas geométricos (ver figura 1.2).

Com a revolução da tecnologia gráfica, ferramentas mais eficientes para execução dos desenhos surgiram tal como o CADD (Computer Aided Draft and Design), além dos sistemas integrados à manufatura (CAM − Computer Aided Manufacturing) e à engenharia (CAE − Computer Aided Engineering). Devido à interdisciplinaridade dos projetos industriais, atualmente pode-se encontrar no mercado softwares comerciais de gerenciamento de projetos (Smart Plant, PDS − Plant Design System, PDMS − Plant Design Management System), que integram tubulações, equipamentos, estruturas civis e metálicas sob a forma de maquetes eletrônicas virtuais (ver figura 1.3).

Problemas correntes no cotidiano dos projetistas e construtores, tais como a presença de interferências entre linhas e demais estruturas, imprecisões na listagem de suprimentos para construção e montagem, entre outros, passaram a ser então previsíveis por intermédio desses recursos computacionais. Outros atributos tão importantes quanto à geometria passaram a integrar a especificação técnica dos equipamentos, tubulações e acessórios, tais como tipo de material e classe de pressão. Desta forma, facilitou-se a identificação destes itens nas etapas de compra de suprimentos, construção, montagem, inspeção, comissionamento e manutenção da instalação industrial.

2.2. Normalização

Produtos, componentes, idéias, leiautes ou esquemas são hoje representados na forma de esboços pelo projetista ou designer e transformados em desenhos de produção por CADistas. Muito pouco pode ser realizado em uma indústria sem que um desenho seja previamente aprovado e disponibilizado para produção. 

Em resumo, o desenho de projeto se tornou um meio universal de representação de produtos e/ou processos amparado por normas internacionais e/ou nacionais, representando um contrato legal entre fornecedor e cliente. 

Tais normas visam não apenas uniformizar a apresentação técnica dos diversos projetos de engenharia, mas também introduzir critérios de qualidade e montagem nos mesmos. A padronização agrega qualidade ao projeto e reduz os gastos com a produção já que ela fornece critérios técnicos aceitos por consenso. Os principais objetivos desta normalização são:

•      prover uma comunicação clara, sem interpretações, entre as partes envolvidas (fornecedor/cliente, projetista/construtor, etc.), evitando erros de fabricação e inspeção;

•      economizar recursos humanos (HH ou homem-hora), matéria-prima e energia na produção e na manutenção do produto e/ou processo final obtido;

•      proteger os interesses do consumidor através da garantia da qualidade dos produtos e serviços prestados;

•      promover um ganho na qualidade de vida das partes envolvidas: segurança, saúde e proteção do meio ambiente (diretriz SMS);

•      promover a intercambialidade de projetos e produtos através da remoção de barreiras causadas por diferenças de práticas nacionais.

Existem inúmeros códigos e normas específicas que visam regular o projeto, fabricação, montagem e utilização dos diversos equipamentos e acessórios que compõem uma instalação industrial. O conteúdo do desenho de projeto deverá estar de acordo com a legislação vigente do país onde o projeto será executado. No Brasil a Associação Brasileira de Normas Técnicas (ABNT) é o órgão responsável pela normalização técnica. (Para maiores detalhes acesse o site http://www.abnt.org.br.) Todo engenheiro ou técnico tem o dever de consultar as normas delineativas do projeto ao qual está envolvido. A negligência ou desconhecimento normativo é uma das principais causas de erros nos projetos industriais.

Indústrias de grande porte empregam muitas vezes engenheiros e técnicos especialistas na normalização de projetos visando a conformidade dos produtos e processos quanto às diversas normas nacionais e/ou internacionais. No caso específico do projeto de tubulações industriais, as principais normas e códigos de uso corrente são:

•      normas ABNT (Associação Brasileira de Normas Técnicas);

•      normas ANSI (American National Standard Institute);

•      normas API (American Petroleum Institute);

•      normas ASME (American Society of Mechanical Engineers), em especial a American Standard Code for Pressure Piping;

•      normas ASTM (American Society for Testing and Materials), contendo especificações de material para tubulações, válvulas e acessórios;

•      normas BSI (British Standards Institution);

•      normas ISA (Instrumentation Society of America);

•      normas ISO (International Standard Organisation);

•      normas DIN (Deutsches Institut für Normung);

•      normas das certificadoras DNV (Det Norske Veritas) e BV (Bureau Veritas);

•      normas JIS (Japanese Industrial Standards); • normas PETROBRAS.

2.3. Aspectos considerados no projeto de um produto

Hoje o processo de criação de um determinado produto para um segmento do mercado envolve não apenas a verificação da viabilidade técnica e econômica do projeto, mas principalmente a integração do mesmo a parâmetros humanos, sociais e ambientais. Neste sentido o projeto aparece como um dos maiores diferenciais de competitividade industrial. Indústrias de todo tipo, desde a automobilística até a de brinquedos, contratam o projetista visando agregar valor ao seu produto em termos de estética, ergonomia, conforto e funcionalidade. Um objeto sem design é considerado um produto de risco, sem valor de mercado.

Estudos recentes em países como a Inglaterra e os Estados Unidos apontam o projeto como o fator primordial para o sucesso nas empresas. Segundo dados recentes do Design Council, instituição vinculada ao governo inglês que tem como objetivo fomentar o desenvolvimento do projeto no âmbito do Reino Unido, dentro do desenvolvimento de um novo produto, a parcela referente ao projeto corresponde a 15% do montante do investimento, contra 85% de investimentos em produção. No entanto, o retorno obtido com o investimento em projeto é estimado em 500%, contra apenas 25% dos investimentos em produção.

Pesquisas realizadas pelo Massachusetts Institute of Technology (E.U.A.) e pela Open University (Reino Unido) apontam um retorno significativo nas empresas que aplicam recursos no projeto de seus produtos e serviços. A pesquisa realizada na Inglaterra com 221 micro e pequenas empresas que investiram em design apresentou os seguintes resultados:

•      em 90% dos casos as empresas obtiveram lucro significativo devido ao novo design, com retorno do capital investido em 15 meses;

•      as empresas incrementaram seus mercados em 41% em relação a seus concorrentes tradicionais com base nos produtos novos ou redesenhados;

•      40% das vendas resultaram das soluções/modificações incrementadas nos produtos pelo design conforme pesquisas de mercado;

•      25% dos projetos abriram novos mercados para os produtos daquelas empresas;

•      outros benefícios identificados pelo estudo apontam uma redução dos custos de produção e uma melhoria significativa da imagem da empresa.

Na sua grande maioria, o projeto é o resultado de um trabalho em equipe, onde critérios técnicos e econômicos são balizados pelos conceitos de estética, ergonomia, conforto e funcionalidade. Neste sentido, de uma forma geral o projetista deverá levar em consideração os seguintes aspectos durante a elaboração de um projeto:

•      viabilidade técnica (estudo dos esforços e da resistência mecânica dos materiais empregados, surgimento de novas matérias-primas, técnicas de produção disponíveis, necessidade de mão de obra especializada);

•      viabilidade econômica (custos de fabricação e venda, margem de lucro, impostos, concorrência no mercado);

•      estética (estudo da forma do produto amparada por pesquisas de mercado: consumer oriented production);

•      ergonomia do produto (funcionalidade, facilidade de aceitação no mercado devido à sua praticidade) e da produção (automatização, conforto e segurança do trabalho);

•      impacto ambiental (imagem da empresa frente ao consumidor).

É óbvio que cada um destes fatores terão pesos diferenciados em função das particularidades do projeto. O desenho de projeto de uma embalagem alimentícia, por exemplo, deverá especificar uma matéria-prima que não contamine o seu conteúdo e que possua a devida resistência mecânica a impactos e mau uso, protegendo-o contra intempéries. Ela deverá agregar valor ao seu conteúdo, apresentando forma, marca e cor atrativas ao consumidor, sendo estas determinadas por uma pesquisa de mercado. Deverá ser uma embalagem ergonômica, de fácil manuseio, que não cause acidentes dentro das suas condições de uso. A sua fabricação deverá atender a normas ambientais e de segurança do trabalho e o seu impacto ambiental tanto quando fabricado como quando descartado deverá ser investigado. Finalmente, sua viabilidade econômica deverá ser avaliada não se esquecendo de que trata-se de um projeto que será produzido em larga escala.

2.4. Aspectos do projeto de uma instalação industrial

 

Em um projeto de uma instalação industrial, fatores estéticos são raramente levados em consideração. Em compensação, critérios de processo, construção, montagem, segurança e legislação ambiental são determinantes durante a sua elaboração. De uma forma geral, uma instalação industrial é o produto de um projeto sob encomenda, cada qual com as suas particularidades. Em uma indústria de processo, por exemplo, projetos de várias especialidades de engenharia interagem e devem ser integrados de forma a compor a planta da instalação industrial. Dada a sua complexidade, é prática corrente subdividir tal projeto global em projetos parciais.

 

•      Projeto de processo: projeto básico de funcionamento da instalação como um todo, incluindo-se seleção do processamento químico, estudo dos balanços de massa e energia, seleção dos tipos e dimensionamento básico dos equipamentos principais e determinação das tubulações de processo.

•      Projeto de utilidades: projeto de processo dos diversos sistemas de utilidades da instalação industrial: geração de vapor, eletricidade, ar comprimido, tratamento e distribuição de água, tratamento e distribuição de efluentes, etc.

•      Projeto de construção civil: plano diretor, terraplenagem, leiaute geral, vias de acesso, drenagem pluvial, arquitetura industrial, instalações prediais, fundações, estruturas metálicas e de concreto.

•      Projeto de tubulações

•      Projeto de caldeiraria: projeto mecânico e especificação de vasos de pressão, tanques, torres, reatores, fornos, caldeiras (geradores de vapor), trocadores de calor, chaminés e outros.

•      Projeto de máquinas: seleção e especificação de bombas, compressores, turbinas, motores de combustão interna, motores elétricos, máquinas transportadoras, condicionadores de ar e outros.

•      Projeto de eletricidade: projeto de toda a rede elétrica e linhas de transmissão, incluindo seleção e especificação de geradores, transformadores e equipamentos dos sistemas de potência.

•      Projeto de instrumentação: projeto de todos os sistemas de medição e controle, incluindo a seleção e especificação dos respectivos instrumentos.

2.5. Documentação técnica de um projeto de tubulações

De uma forma simplificada, podemos dizer que o projeto de tubulações é composto por uma série de desenhos (projetivos e não-projetivos) dispostos na seguinte estrutura hierárquica.

 

•      Fluxogramas ou diagramáticos: Desenhos sem escala, esquemáticos, mostrando toda a rede de tubulações, equipamentos e acessórios, com o objetivo de ilustrar o funcionamento dos diversos sistemas que compõem a instalação industrial.

•      Plantas de arranjo e elevações: Desenhos em escala, representados em projeção horizontal ou vertical, mostrando a disposição geral das construções civis, estruturas metálicas, equipamentos e principais tubulações.

•      Plantas de tubulação: Desenhos em escala, representados em projeção horizontal, contendo todas os equipamentos, tubulações e acessórios de uma determinada área da instalação industrial, com a finalidade de mostrar o arranjo das tubulações do sistema.

•      Isométricos: Desenhos sem escala contendo a perspectiva isométrica de cada linha ou rede de tubulações de uma mesma área, ilustrando o posicionamento dos seus acessórios e estabelecendo os critérios de fabricação e montagem.

•      Desenhos de detalhamento: Desenhos em escala de suportes, apoios, restrições metálicas e detalhes de tubulação.

 

Além destes desenhos, todos os equipamentos, tubulações e acessórios são especificados através de documentos técnicos complementares tais como folhas de dados, listas de linhas e de materiais, índices de plantas de tubulação e isométricos, entre outros.

Segundo a norma PETROBRAS N-1692 é obrigatória a apresentação dos seguintes documentos para o projeto de detalhamento de tubulações industriais.

 

•      Fluxogramas de engenharia Listas de linhas

• Plantas de tubulação

Índices de plantas de tubulação

Dados de tubulação no limite de bateria

Desenhos isométricos

Índices de isométricos

Plantas de locação de suportes

Desenhos de suportes, apoios e restrições metálicas de tubulação

Desenhos de diagramas de cargas sobre suportes de tubulação

Desenhos de detalhes de tubulação Desenhos de instalações subterrâneas

Desenhos de arranjo de plataformas de operação

Plantas de locação de sistemas de aquecimento de tubulação

Listas de material de tubulação

Resumo de material de tubulação

Requisições de material de tubulação

Padronizações de material de tubulação

Listas de suportes de tubulação

Listas de purgadores de vapor

Listas de linhas com isolamento térmico

Listas de sistemas de aquecimento

Listas de plataformas de operação

Notas gerais do projeto de tubulação

Memórias de cálculo

Especificações técnicas de soldagem, fabricação e montagem

Listas dos documentos de projeto de tubulação

A figura 1.4 ilustra a sequência de serviços correntes em um projeto de tubulações industriais. Para maiores detalhes veja o capítulo 14 de Silva Telles (2001).

3 IDENTIFICAÇÃO DE ELEMENTOS INDUSTRIAIS

Todo projeto industrial deve apresentar uma sistemática de identificação de equipamentos, tubulações, válvulas e instrumentos. Essa codificação, também conhecida como TAG, facilita o desenvolvimento de todas as etapas de execução do projeto, construção, montagem e manutenção da instalação. Não existe uma norma geral que especifique a codificação a ser utilizada nos projetos industriais. Neste capítulo adotaremos o padrão PETROBRAS de identificação empregado, por exemplo, nos setores de E&P (Exploração e Produção) e ABAST (Refino).

3.1. Documentos técnicos de engenharia

Todos os documentos técnicos que compõem o projeto de uma instalação industrial deverão conter em sua legenda ou cabeçalho uma codificação constituída por sete grupos básicos, separados por hífen, conforme norma PETROBRAS N-1710.

 

I-ET-3010.66-1200-200-PPC-001

 

•      Grupo 0: Código de identificação do idioma. Caso o documento se encontre em português, omite-se este grupo. Adota-se I para o idioma inglês, A para o alemão, F para o francês, L para o italiano, E para o espanhol e D para outros idiomas.

•      Grupo 1: Código da categoria do documento técnico (vide anexo I).

•      Grupo 2: Número de identificação da instalação industrial (vide anexo II).

•      Grupo 3: Grupo de algarismos que identifica a área ou sistema dentro da instalação industrial (vide anexo III).

•      Grupo 4: Número de identificação da classe de serviço (vide anexo IV).

•      Grupo 5: Código da origem do documento (vide anexo V).

•      Grupo 6: Número de ordem cronológica do documento técnico.

Exercício:

 

Identifique os seguintes documentos técnicos PETROBRAS:

 

•      DE-3500.00-1500-940-PSE-011;

•      DE-3010.57-1200-200-IES-040;

•      IS-3010.57-1200-200-IEV-003;

•      FD-3418.03-1220-451-PEP-002;

•      RL-3010.57-1200-200-IEV-003.

3.2. Equipamentos

Segundo a norma PETROBRAS N-1521, todos os equipamentos devem ser identificados individualmente por uma combinação alfanumérica composta dos seguintes elementos.

 

M-B-122301A

 

•      Grupo 0: Símbolo identificador da classe do equipamento auxiliar (vide anexo VI). Caso o equipamento seja principal, omite-se este grupo.

•      Grupo 1: Símbolo identificador da classe do equipamento principal (vide anexo

VI).

•      Grupo 2: Número de identificação da área de atividade com quatro algarismos (vide anexo III).

•      Grupo 3: Número sequencial do equipamento com dois algarismos.

•      Grupo 4: Letra maiúscula adicionada ao final da série numérica no caso de equipamentos iguais, localizados em uma mesma área e com função similar.

Esse caso é muito frequente em equipamentos reservas ou que trabalhem em paralelo.

- Exercício:

 

Identifique os equipamentos  com os seguintes TAG’s:

 

•      TQ-630005;

•      V-122301;

•      FT-123303A;

•      P-221102B;

•      P-Z-123301A-01;

•      CI-533601A.

3.3. Tubulações

Segundo a norma PETROBRAS N-1522, todas as tubulações devem ser identificadas individualmente por um código alfanumérico composto por cinco grupos dispostos horizontalmente, separados por hífen, conforme descrito a seguir.

 

8”-PE-2112-005-Ac

 

•      Primeiro grupo: Número representativo do diâmetro nominal da tubulação. Para tubulações com diâmetros nominais definidos pelas normas ASME B 36.10M, ASME B 36.19M e API Spec. 5L, este número deve ser expresso em polegadas; nos demais casos, deve ficar a critério do projetista, sujeito à aprovação da PETROBRAS.

•      Segundo grupo: Notação simbólica indicativa da classe de fluido conduzido pela tubulação (vide anexo VII). Quando houver uma mistura de fluidos com características semelhantes, deve-se usar a designação genérica (por exemplo: HC para hidrocarbonetos em geral, PQ para produtos químicos não-

especificados). Quando o fluido for gás natural, condensado ou vapor, o símbolo deve ser seguido do valor da pressão máxima de trabalho admissível (PMTA) da linha, com o valor inteiro mais próximo expresso em kgf/cm2 (por exemplo: V11 para vapor a 10,5 kgf/cm2, G50 para gás natural a 49,7 kgf/cm2).

•      Terceiro grupo: Número de identificação da área de atividade (vide anexo III).

Quarto grupo: Número de três algarismos que indica a ordem sequencial da tubulação, dentro da unidade ou área, podendo ser deixados alguns números não utilizados para futuras inclusões de novas tubulações do mesmo fluido. 

•      Quinto grupo: Notação simbólica indicativa da padronização do material da linha de tubulação, dada pelas normas PETROBRAS N-76 e N-2444 (ver anexos VIII e IX, respectivamente) ou pela padronização de material adotada no projeto, em casos excepcionais, aprovados pela PETROBRAS.

Exercício:

 

Identifique as tubulações com os seguintes TAG’s:

 

•      6”-C4-2211-003-Ab;

•      10”-AB-2112-021-Ab;

•      4”-HC-2112-008-Ca;

•      10”-HC-22A-025-Bc (não conformidade com a N-1710).

As recomendações para identificação de tubulações em geral, de processo e de utilidades podem ser encontradas na norma PETROBRAS N-1522.

A codificação apresentada até o momento é o padrão empregado pelo setor do ABAST. Entretanto, uma outra forma de identificação é utilizada nos projetos do E&P. Neste caso, a tubulação é identificada por uma sigla composta por quatro ou cinco grupos, separados por hífen, conforme descrito a seguir.

20”-PC-B9-022-IP

•      Primeiro grupo: Diâmetro nominal da linha, normalmente expresso em polegadas.

•      Segundo grupo: Sigla do fluido de trabalho segundo a ET-200 (ver anexo X).

•      Terceiro grupo: Especificação da tubulação segundo a ET-200 (ver anexo X), definindo a classe de pressão e o material empregado.

•      Quarto grupo: Número de ordem da linha com três ou quatro algarismos.

•      Quinto grupo: Indicação do isolamento térmico, quando necessário. Adota-se HC para conservação de energia a quente, CC para conservação de energia a frio, PP para proteção pessoal, IP para isolamento e proteção.

- Exercício:

Identifique as tubulações com os seguintes TAG’s:

•      18”-PC-B9-015;

•      10”-F-B3H-0088;

•      1 ½”-SW-FRP-0069; • 12”-HW-C3-0032-IP.

3.4. Válvulas

As normas PETROBRAS N-76, N-2444 e N-2668 apresentam identificações específicas para válvulas, tubos, conexões, flanges, uniões, juntas, parafusos e porcas para as diversas padronizações de material de tubulação. Na prática, no entanto, tal codificação não é empregada nos desenhos que compõem o projeto de uma instalação industrial, não havendo nenhuma regra clara de composição do TAG de uma válvula. Uma regra usual utiliza uma combinação alfanumérica composta dos seguintes elementos.

V-12314

• Grupo 1: Símbolo identificador do tipo de válvula. Por exemplo, a norma PETROBRAS N-2668 adota as seguintes abreviações: (Tenha em mente, entretanto, que na prática esta simbologia é raramente aplicada.)

VAN − válvula globo-angular;

VBO − válvula borboleta;

VDI − válvula diafragma;

VES − válvula esfera;

VGA − válvula gaveta;

VGL − válvula globo; VMA − válvula macho; VRE − válvula de retenção.

Grupo 2: Número sequencial da válvula com no máximo cinco algarismos.

3.5. Instrumentação

As normas PETROBRAS N-76, N-2444 e N-2668 apresentam identificações específicas para válvulas, tubos, conexões, flanges, uniões, juntas, parafusos e porcas para as diversas padronizações de material de tubulação. Na prática, no entanto, tal codificação não é empregada nos desenhos que compõem o projeto de uma instalação industrial, não havendo nenhuma regra clara de composição do TAG de uma válvula. Uma regra usual utiliza uma combinação alfanumérica composta dos seguintes elementos.

V-12314

• Grupo 1: Símbolo identificador do tipo de válvula. Por exemplo, a norma PETROBRAS N-2668 adota as seguintes abreviações: (Tenha em mente, entretanto, que na prática esta simbologia é raramente aplicada.)

VAN − válvula globo-angular;

VBO − válvula borboleta;

VDI − válvula diafragma;

VES − válvula esfera;

VGA − válvula gaveta;

VGL − válvula globo; VMA − válvula macho; VRE − válvula de retenção.

Grupo 2: Número sequencial da válvula com no máximo cinco algarismos.

Exercício:

 

Identifique os instrumentos com os seguintes TAG’s:

 

 LIT-5412002;

•      LSHH-5412002;

•      FO-5135039; • PAH-1223002.

4 FLUXOGRAMAS

4.1. Definições

Os fluxogramas ou diagramáticos são desenhos esquemáticos, não-projetivos, que mostram toda a rede de tubulações, equipamentos e acessórios de uma instalação industrial. Devido à complexidade de uma planta industrial típica, normalmente são subdivididos por sistemas ou fluidos de trabalho. Os fluxogramas têm a finalidade de mostrar o funcionamento de um determinado sistema, desconsiderando-se detalhes de fabricação, construção ou montagem. Do ponto de vista do processo, representam a classe de desenhos mais importante da instalação, devendo necessariamente o projeto básico contemplá-lo, sendo o principal input do FEED (Front End Engineering Design). De uma forma geral, podem ser de dois tipos:

4.1.1. Fluxograma de processo

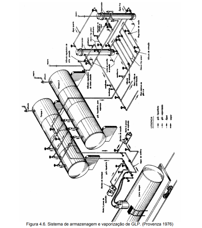
Desenho preliminar, executado pelos projetistas de processo, devendo conter os principais equipamentos de caldeiraria, máquinas, tubulações, válvulas e instrumentos, com indicação dos seus respectivos TAG’s e características básicas. Um exemplo de fluxograma de processo é o Process Flow Diagram (ver figuras 4.1, 4.2 e 4.3).

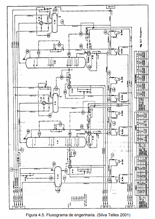
4.1.2. Fluxograma de engenharia (mecânico ou de detalhamento)

É um desenvolvimento do fluxograma de processo, executado pelas equipes de processo e de projeto mecânico, a partir do qual será confeccionado todo o projeto de tubulações. Além dos elementos já existentes no fluxograma de processo, devem ser também detalhados toda a malha de controle e também equipamentos, máquinas, tubulações e acessórios de utilidades, secundários e auxiliares. O P&ID (Piping and

Instrument Diagram) é um exemplo de fluxograma de engenharia (ver figuras 4.4 e

4.5).

4.2. Forma de apresentação

Para todos os tipos usuais de vasos, equipamentos, válvulas e instrumentos, existem convenções de desenho que devem ser obedecidas. A norma PETROBRAS N-58, reproduzida parcialmente no anexo XII, apresenta os símbolos gráficos para composição dos fluxogramas de processo e de engenharia. 

Segundo a norma PETROBRAS N-1692, as recomendações a seguir devem ser adotadas na representação geral, conteúdo e traçado dos fluxogramas de engenharia.

4.2.1. Recomendações gerais

•      Os fluxogramas devem ser executados preferencialmente no formato A1.

•      Como regra geral deve-se adotar um número máximo de 15 equipamentos principais por fluxograma, acrescentando-se em cada desenho uma tabela com seus dados principais.

•      Em sistemas complexos, cujo fluxograma não possa ser apresentado em um único desenho ou quando for julgado conveniente separar as tubulações de processo das de utilidades ou de pacote, podem ser utilizados vários desenhos.

•      É recomendado que as tubulações que passam de um desenho para outro estejam na mesma posição relativa com o objetivo de facilitar a leitura.

•      Quando as tubulações de utilidades ou auxiliares forem apresentadas em fluxogramas separados, os seguintes procedimentos devem ser adotados.

 

a)               As tubulações do fluxograma principal vindo ou indo para os coletores principais de utilidades ou auxiliares devem terminar em um retângulo, onde deve ser inscrito um número de referência correspondente ao tipo de utilidade ou sistema auxiliar.

b)               Deve constar no campo “Notas Gerais” uma tabela associando cada fluido-utilidade (ou auxiliar) ao seu correspondente número de referência. Esta tabela pode ser representada apenas no primeiro fluxograma, quando houver um desenho específico reservado para informações gerais, tais como apresentação de detalhes típicos e relação de notas gerais.

c)               Os fluxogramas de utilidades ou auxiliares não devem indicar informações (válvulas, instrumentos) que já tenham sido apresentadas nos sistemas principais.

d)               Os fluxogramas devem indicar a lista ou tabela de todos os seus componentes, com a indicação da respectiva responsabilidade no projeto (PETROBRAS e terceiros), detalhes típicos de instalação, lista de consumo de utilidades e identificação simplificada das linhas.

4.2.2. Recomendações de conteúdo

Os fluxogramas de engenharia devem conter, no mínimo, as seguintes informações.

 

a)  Todos os equipamentos principais de caldeiraria (tanques, torres, vasos, reatores, caldeiras, fornos e permutadores de calor) e de máquinas (bombas, compressores, ventiladores, sopradores e ejetores), com sua identificação e características básicas.

b)  Todos os equipamentos secundários (filtros, purgadores, figuras 8) que tenham alguma função no processo, manutenção, operação ou montagem.

c)  Indicações de qualquer exigência de serviço, como por exemplo, equipamentos que devam ficar próximos ou elevações relativas que devam ser mantidas.

d)  Todas as tubulações principais, de utilidades e auxiliares, com suas identificações, sentido de fluxo e, se existirem, condições especiais de serviço (declividade constante, fluxo por gravidade ou termossifão, inexistência de pontos altos ou baixos, obrigatoriedade de traçado retilíneo, exigências de mínima perda de carga ou de arranjo simétrico ou especial, existências de dupla fase de escoamento ou de vibrações).

e)  Todas as válvulas consideradas indispensáveis para o processo.

f)   Todos os instrumentos com suas identificações, estações de controle e sistema de acionamento dos atuadores de controle.

g)  Indicações de isolamento térmico e/ou sistema de aquecimento (a vapor ou elétrico) para tubulações e equipamentos.

h)  Pontos onde haja alteração de padronização de material de tubulação (mudança de SPEC).

i)   Linhas de drenos e suspiros considerados indispensáveis ao processo.

4.2.3. Recomendações de traçado

•      Os desenhos de fluxogramas de engenharia devem ser elaborados de acordo com as normas PETROBRAS N-381, N-58, N-901, N-1521 e N-1522, exceto quando definido em contrário, especialmente no caso de projetos de revisões de instalações existentes. 

•      Visando maior clareza de informação, os fluxogramas de engenharia devem apresentar uma ordem racional na disposição das tubulações e equipamentos, independentemente do arranjo físico destes elementos na instalação industrial. Cada desenho deve ser dividido preferencialmente em 4 faixas horizontais imaginárias: torres, vasos, fornos, tanques e assemelhados nas duas seções superiores; permutadores de calor na 3a faixa; equipamentos mecânicos (bombas e compressores) na seção inferior. Para tubovias e tubulações interligando parques de tanques e casas de bombas de transferência, é desejável que a disposição das tubulações e equipamentos se assemelhe ao arranjo físico destas instalações. 

•      Todas as tubulações devem ser representadas por linhas horizontais e verticais, sendo as horizontais contínuas e as verticais interrompidas nos cruzamentos. Na maioria dos casos, as tubulações principais devem ser desenhadas com traços largos, sendo as linhas estreitas reservadas para equipamentos, instrumentação, chamadas para notas, símbolos ou convenções de numeração ou continuação. 

•      Devem ser colocadas setas indicativas do sentido de fluxo garantindo a compreensão do processo. A disposição geral das tubulações principais no fluxograma deve ser da esquerda para direita e o espaçamento entre as linhas deve ser no mínimo de 6 mm.

•      Devem constar em linha contínua larga todos os internos dos equipamentos que tenham significado para o projeto mecânico, tais como sucção flutuante de tanques. As bocas de visita e o tipo de suporte do equipamento não devem ser indicados. 

•      Os dados técnicos básicos para os equipamentos devem aparecer em forma de tabela na parte inferior do desenho. No corpo do fluxograma, os equipamentos devem ser só identificados.

•      As linhas tracejadas devem ser utilizadas apenas para indicar sinais elétricos.

•      As linhas traço-ponto devem ser utilizadas para a indicação do limite de bateria de equipamentos do tipo pacote ou para indicação da previsão de instalações futuras.

•      Os trechos de saída do desenho devem ser indicados por retângulos onde aparecem uma ou mais das seguintes informações, conforme o caso:

a)  identificação da unidade (de ou para) que interliga a linha ou grupo de linhas;

b)  número do fluxograma continuação, se houver;

c)  identificação do novo número de cada linha no fluxograma continuação em outra unidade;

d)  identificação do equipamento de origem ou de destino da tubulação.

 

•      A identificação das linhas deve ser feita conforme a norma PETROBRAS N-1522, exceto quando definida em contrário pela PETROBRAS.

5 ANEXOS